
作者:鑫和環保 發布時間:2021-03-20
景觀水凈化我們認為應該分兩種,一種是沒有生物的景觀水比如售樓處的水景僅僅是一個噴泉或者一個水景的造型。另外一種是有生物的存活的水體,比如小區的水景或者小的人工湖,里面是養殖的魚類等水生生物。
首先種純粹的水凈化 我們認為應該跟游泳池水凈化水劃為一類,相對于游泳池該水體凈化更為簡單一點 ,畢竟它沒有人類的污染和化學的污染,僅有的污染源來自于下雨帶來的有機會或者空氣中含有的孓遺類植物這類植物通常經過光合作用會大量的繁殖,還有藻類,但是因為沒有生物所以我們的治理方法就沒有那么多顧慮,只要水體潔凈就可以了,通常我們就安裝景觀水過濾設備+氯類制品殺菌就可以保持水體的清澈度。
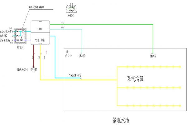
第二種是水體含有養殖魚類的水體,該水體凈化就更為復雜一點。畢竟有魚類的生存我們要照顧好他只有在合適的環境中生活他才會愉快。既然有魚類那自然魚類是要吃和拉的所以有機物就會增多,當我們如果有水生植物的話還會消耗一些有機會并降低亞硝酸鹽的產生。當糞便有機會沒有及時消耗,隨著時間的累積久而久之就會氨氮超標,還有我們喂養魚類的食物殘渣也會分解產對水體產生有機物的污染。對于此類水體我們應該以增加溶氧量,去除氨氮為主要技術指標進行審視,消毒采用物理消毒摒棄傳統的化學消毒,如紫外線消毒,我們建議采用汞齊紫外線,殺菌強度更大,傳統的普通低壓紫外線因為功率小照射強度不大對于這類水體殺菌效果不理想,畢竟不比自來水沒有外來污染源,增氧采用風泵連接管道在水池中做20的管道并在管道上面追上小孔做溶氣孔,這樣就產生了氣浮的作用,里面的蛋白會在空氣的作用于分離出來淅出到水池的表面,這時候在溢流管的作用下排除水池。對于氨氮的處理我們建議采用沸石濾料進行吸附過濾處理。
上一篇:如何結約泳池系統的加熱成本
下一篇:重力式游泳池水處理設備的工作原理
相關推薦
相關產品
微信咨詢
獲取報價
銷售熱線
銷售熱線:132 5356 8317